Кронштейны для опор освещения представляют собой либо отдельную деталь опоры, либо целую конструкцию и предназначены для удобной, надежной и оперативной установки осветительного оборудования на опоры, колонны, фасады зданий.







ОБЩЕЕ ОПИСАНИЕ ПРОДУКЦИИ:
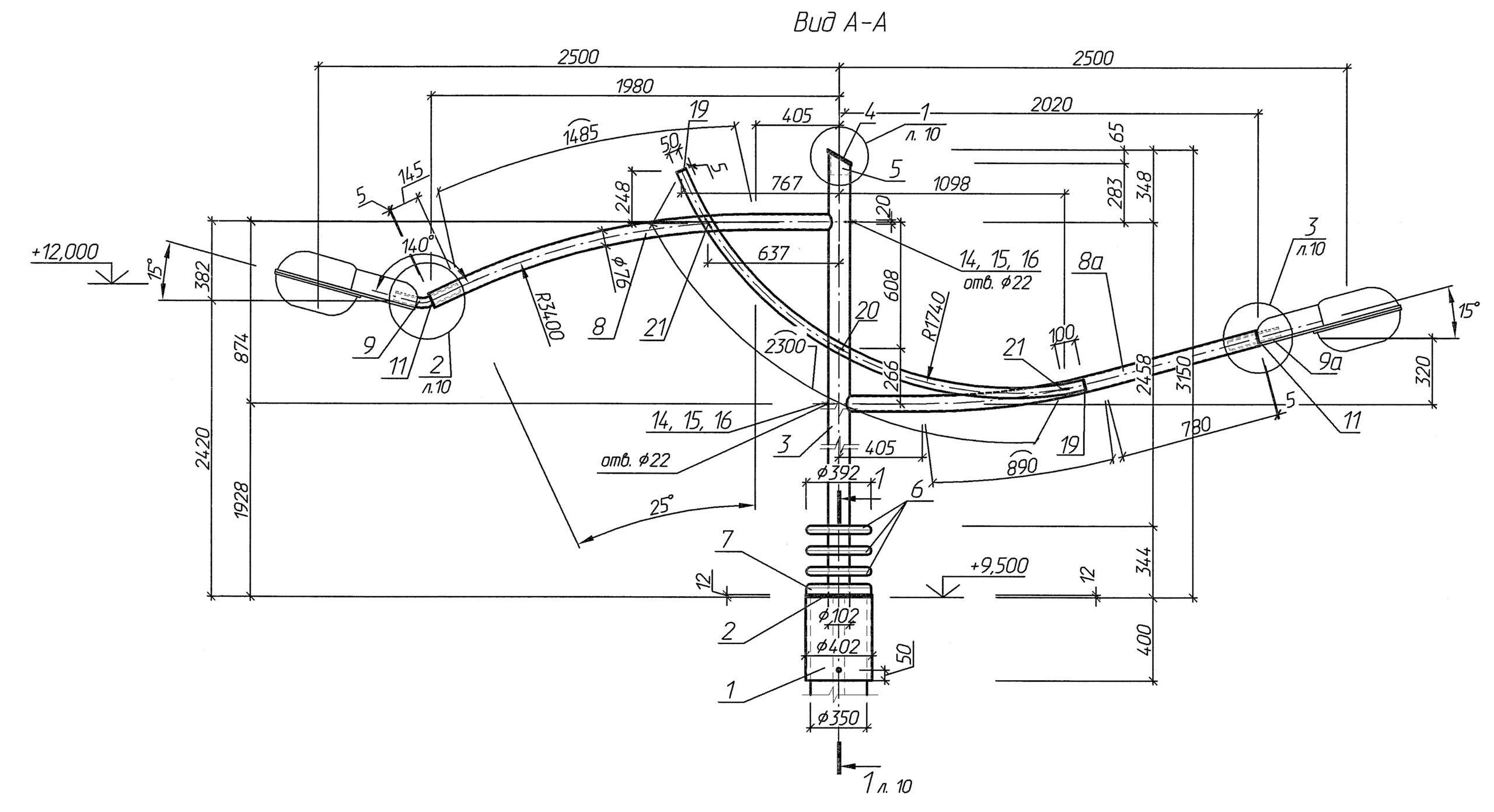
Любая опора освещения состоит из нескольких элементов. Одним из них выступает кронштейн, который необходим для крепления осветительного прибора на верхней части столба. От этой детали зависит, насколько качественным будет освещение определенного участка. Кронштейны для опор освещения представляют собой либо отдельную деталь опоры, либо целую конструкцию и предназначены для удобной, надежной и оперативной установки осветительного оборудования на опоры, колонны, фасады зданий. С помощью кронштейнов удается расположить искусственные источники света под нужным углом к поверхности и на необходимой высоте.
ТЕХНИЧЕСКИЕ ХАРАКТЕРИСТИКИ:
Завод металлоконструкций ОАО «Трест № 15 «Спецстрой» изготавливает цилиндрические кронштейны любой формы и в любой конфигурации по чертежам заказчика.
Контактные данные:
ЗМК ОАО «Трест № 15 «Спецстрой»:
тел.: (029) 306 03 65;
факс: (017) 350 82 37;
Опоры освещения металлические оцинкованные применяются для искусственного стационарного электрического освещения автомобильных дорог, улиц, парков и площадей, строительных площадок, остановок общественного транспорта, объектов промышленного и социального назначения.

ОБЩЕЕ ОПИСАНИЕ ПРОДУКЦИИ:
Опоры освещения металлические оцинкованные применяются для искусственного стационарного электрического освещения автомобильных дорог, улиц, парков и площадей, строительных площадок, остановок общественного транспорта, объектов промышленного и социального назначения.
ТЕХНИЧЕСКИЕ ХАРАКТЕРИСТИКИ:
Завод металлоконструкций ОАО «Трест № 15 «Спецстрой» изготавливает осветительные опоры любой формы и конфигурации по чертежам заказчика.
Контактные данные:
ЗМК ОАО «Трест № 15 «Спецстрой»:
тел.: (029) 306 03 65;
факс: (017) 350 82 37;
Павильоны являются уникальными в своем роде конструкциями дорожной инфраструктуры и классифицируются по внешнему виду (дизайну), различным размерам, индивидуальности конструкций.







ОБЩЕЕ ОПИСАНИЕ ПРОДУКЦИИ:
Современное оборудование и технологии позволяют нам производить широкий перечень металлоконструкций. Павильоны являются уникальными в своем роде конструкциями дорожной инфраструктуры и классифицируются по внешнему виду (дизайну), различным размерам, индивидуальности конструкций.
ТЕХНИЧЕСКИЕ ХАРАКТЕРИСТИКИ:
Завод металлоконструкций ОАО «Трест № 15 «Спецстрой» изготавливает павильоны над подземными пешеходными переходами, остановочные павильоны, любой формы и конфигурации по чертежам заказчика, а также оказывает весь спектр услуг по монтажу изделия, от установки металлоконструкций, алюминиевого покрытия, остекления, а также иных декоративно-защитных конструкций.
Контактные данные:
ЗМК ОАО «Трест № 15 «Спецстрой»:
тел.: (029) 306 03 65;
факс: (017) 350 82 37;
Производственные возможности УПТК ОАО «Трест № 15 «Спецстрой» позволяют производить высококачественные изделия и детали трубопроводов для тепловых сетей по разработанным типовым чертежам.


ОБЩЕЕ ОПИСАНИЕ ПРОДУКЦИИ:
Производственные возможности УПТК ОАО «Трест № 15 «Спецстрой» позволяют производить высококачественные изделия и детали трубопроводов для тепловых сетей по разработанным типовым чертежам.
ТЕХНИЧЕСКИЕ ХАРАКТЕРИСТИКИ:
| Опоры скользящие | Серия 4.903-10 в 5-9 |
| Опоры неподвижные | Серия 4.903-10 в 4 |
| Фланцы | Серия 4.903-10 в 1-3 |
| Заглушки | Серия 4.903-10 в 1-3 |
| Кольца | Серия 4.903-10 в 1-3 |
Контактные данные:
УПТК ОАО «Трест № 15 «Спецстрой»:
Отдел реализации:
тел.: (017) 370 28 52;
факс: (017) 207 28 51;
Завод металлоконструкций ОАО «Трест № 15 «Спецстрой» производит каркасы типовых серей и по чертежам заказчика, различных типоразмеров с применением арматуры любых диаметров.







ОБЩЕЕ ОПИСАНИЕ ПРОДУКЦИИ:
На сегодняшний день, строительство в Беларуси является одной из важнейших отраслей экономики. Ежемесячно запускаются проекты в сферах промышленного и гражданского строительства, развития дорожно-транспортной инфраструктуры. Сроки возведения и качество новых объектов в полной мере зависят от применяемых материалов и современных технологий, а снижение стоимости строительства из железобетона, напрямую зависит от использования арматурных каркасов и изделий.
ТЕХНИЧЕСКИЕ ХАРАКТЕРИСТИКИ:
1.) Плоские арматурные каркасы (РИСУНОК № 1, РИСУНОК № 2):
Такие каркасы используются для армирования балок, прогонов, ригелей других плоских конструкций, а также для армирования поверхностей перед штукатуркой или кладкой из строительных блоков;
2.) Пространственные арматурные каркасы (РИСУНОК № 3, РИСУНОК № 4):
Это каркасы, развитые в трех направлениях и имеющие три размера (длину, ширину и высоту) применяемые например, для производства монолитных фундаментов, армирования колон, тяжелых балок и других конструкций;
3.) Каркасы для буронабивных сваи (РИСУНОК № 5, РИСУНОК № 6, РИСУНОК № 7):
Данный вид каркасов используется при работе с фундаментом и другими конструкциями, делая их гораздо более надежными и устойчивыми к различным нагрузкам.
Завод металлоконструкций ОАО «Трест № 15 «Спецстрой» производит каркасы типовых серей и по чертежам заказчика, различных типоразмеров с применением арматуры любых диаметров. Соединение арматурных стержней осуществляется полуатоматической сваркой в среде углекислого газа – сварное соединение К4-Мс по СТБ 2174.
Контактные данные:
ЗМК ОАО «Трест № 15 «Спецстрой»:
тел.: (029) 306 03 65;
факс: (017) 350 82 37;
Арматурная сетка это – универсальный строительный материал, а специфика его применения напрямую зависит от технических характеристик изделия. Использование арматурной сетки позволяет значительно увеличить прочность любой конструкции.




ОБЩЕЕ ОПИСАНИЕ ПРОДУКЦИИ:
Арматурная сетка это – универсальный строительный материал, а специфика его применения напрямую зависит от технических характеристик изделия. Марка арматурной сетки определяется толщиной материала, технологией производства и прочностной категорией. Область применения сварной арматурной сетки очень широка. Она используется для армирования железобетонных конструкций, дорожного полотна и мостов. Необходимость приобретения данного изделия может возникать при армировании стен и перекрытий. Использование арматурной сетки позволяет значительно увеличить прочность любой конструкции.
ТЕХНИЧЕСКИЕ ХАРАКТЕРИСТИКИ:
Завод металлоконструкций ОАО «Трест № 15 «Спецстрой» изготавливает сетки из арматуры S500 и S240 диаметров 8мм и выше. Соединение арматурных стержней осуществляется полуатоматической сваркой в среде углекислого газа – сварное соединение К4-Мс по СТБ 2174.
Контактные данные:
ЗМК ОАО «Трест № 15 «Спецстрой»:
тел.: (029) 306 03 65;
факс: (017) 350 82 37;
Арматурная заготовка является основой любого железобетонного изделия. Более того, это один из наиболее часто используемых компонентов, позволяющий укрепить фундамент любого здания и сооружения.



ОБЩЕЕ ОПИСАНИЕ ПРОДУКЦИИ:
В процессе строительства часто возникает необходимость в применении арматурных заготовок. Арматурная заготовка является основой любого железобетонного изделия. Более того, это один из наиболее часто используемых компонентов, позволяющий укрепить фундамент любого здания и сооружения. Приобретая готовые арматурные заготовки для тех или иных строительных работ, вы экономите время, деньги и материал.
Завод металлоконструкций ОАО «Трест № 15 «Спецстрой» производит арматурные заготовки различных форм и размеров исходя из целевого назначения изделия.
Контактные данные:
ЗМК ОАО «Трест № 15 «Спецстрой»:
тел.: (029) 306 03 65;
факс: (017) 350 82 37;